Flashed Wiring

Discussion in 'Vintage Classics' started by Eric27, Apr 23, 2020.

  1. This site uses cookies. By continuing to use this site, you are agreeing to our use of cookies. Learn More.
  1. Eric27

    Eric27 Member

    Jan 14, 2019
    38
    18
    Canada
    I have a 1977 t140v that has an issue in the wiring harness that affects the turn signals. When I turn the handle bars they work but stop when they are straight. I have determined that the problem is where the harness enters the frame. My quest is to bypass this and go directly from the flasher to the signals. I do not know where to connect the wires at the signals. Thanks
     
  2. EJT

    EJT New Member

    Nov 23, 2019
    12
    3
    Michigan US
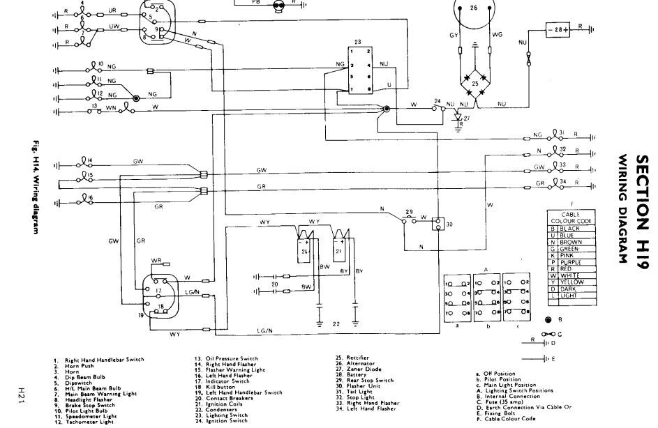
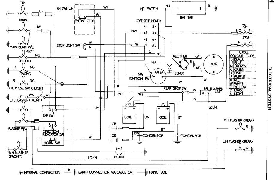
    Not sure if these will be legible or helpful. I believe they're for a 1973 but might help.

    eldi1.JPG

    eldi2.JPG
     
    • Useful Useful x 1
  3. Eric27

    Eric27 Member

    Jan 14, 2019
    38
    18
    Canada
    • Like Like x 1
  4. Wire-Wheels

    Wire-Wheels Elite Member

    Apr 26, 2019
    2,516
    800
    California - USA
    Just my opinion, I know. But I would think it would be easier to repair the damaged wire that re-route the whole curcuit. I would just solder up the bad section and insulate it.with some shrink tube. ...J.D.
     
    • Agree Agree x 4
  5. Eric27

    Eric27 Member

    Jan 14, 2019
    38
    18
    Canada
    Thanks for the feed back. The issue is in the part of the harness that is in the frame which is not accessible. I fixed the problem by re wiring from the flasher unit to the turn signals. One I found the right wires it was an easy fix.
    Cheers
     
    • Like Like x 3
  6. Wire-Wheels

    Wire-Wheels Elite Member

    Apr 26, 2019
    2,516
    800
    California - USA
    Yeh...Sometimes these problems can be a real bugger to get to. :) ...J.D.
     
Loading...

Share This Page